خرید زندگی
واكنش زاكانی به انتشار یك تصویر؛

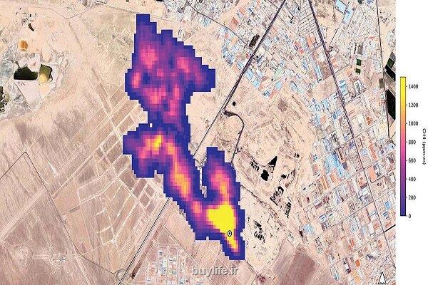
گزارش ناسا از انتشار گاز متان در جنوب تهران دروغ است

گزارش ناسا از انتشار گاز متان در جنوب تهران دروغ است

خرید زندگی: شهردار تهران در واکنش به گزارش ناسا پیرامون انتشار تصویر 5 کیلومتری گاز متان در آسمان جنوب شهر تهران اظهار داشت: همه چیز ناسا دروغ است.


به گزارش خرید زندگی به نقل از مهر، علیرضا زاکانی در حاشیه یازدهمین شنبه امید و افتخار در پاسخ به سوال خبرنگار مهر و در رابطه با گزارش ناسا پیرامون انتشار تصویر ۵ کیلومتری گاز متان در آسمان جنوب شهر تهران اظهار داشت: در این ارتباط هیچ گزارشی دریافت نشده که البته همه چیز ناسا دروغ است و این مساله نیز دروغ است. شهردار تهران همین طور در پاسخ پرسش خبرنگاران در خصوص عدم استفاده از پارکینگ امیرکبیر اظهار داشت: این پارکینگ مدتی پیش و در قالب شنبه های امید و افتخار بهره برداری و تحویل منطقه ۱۴ شد. وی ادامه داد: چون باید پروسه مناقصه از طرف منطقه جهت واگذاری این پارکینگ به پیمانکار صورت گیرد هم اکنون پروسه این کار پیگیری می شود اما بنده به شهرداری منطقه تاکید کرده ام که پیش از واگذاری این مجموعه پیمانکار و برگزاری مناقصه، شهروندان از این پارکینگ بهره گیرند.


منبع:

1401/08/14
14:47:57
5.0 / 5
614
تگهای خبر: شهرداری , شهروند
این مطلب را می پسندید؟
(1)
(0)

تازه ترین مطالب مرتبط
نظرات بینندگان در مورد این مطلب
لطفا شما هم نظر دهید
= ۷ بعلاوه ۳
پربیننده ترین ها

پربحث ترین ها

جدیدترین ها

خرید زندگی